CN EN

SZ11系列35kv级低损耗有载调压变压器


水蜜桃二区三区四区
概述
       本产品符合国家标准GB1094《电力变压器》和CB/T6451《三相油浸式电力变压器技术参数和要求》。本产品有载调压范围为30±4x2.5%kV;35±3x2.5%kV,可在一次侧借助于有载调压开关在调压范围内手动、电动或自动调整电压,以保证输出电压的稳定性。因此,被应用于电压质量要求较高的科研、大楼、宾馆及企事业单位。本产品为换代产品,具有较好的运行经济效益。
 
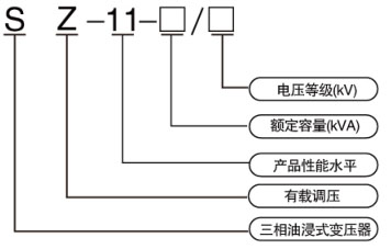
型号及含义
水蜜桃二区三区四区
 
技术参数
水蜜桃二区三区四区

相关产品/Related Products

联系人:袁先生电 话:0510-87846969 传 真:0510-87848616
邮 箱:[email protected]地 址:江苏省宜兴市万石镇工业集中区
Copy right © 2019 水蜜桃二区三区四区 版权所有 网站制作:无锡网科 备案号:苏ICP备11031421号-1 苏公网安备32028202232338号